TP/RUDI CAJAVEC TV KVAR SA NAPOJNIM MODULOM
Pravila foruma
Naslov teme treba da bude u formatu: PROIZVOĐAČ, MODEL, KRATAK OPIS KVARA
Nakon rešenog kvara zatvoriti temu >> >UPUTSTVO< u suprotnom ništa ne činiti.
HOME -- SERVISERI -- DALJINSKI -- RAZNA UPUTSTVA
Naslov teme treba da bude u formatu: PROIZVOĐAČ, MODEL, KRATAK OPIS KVARA
Nakon rešenog kvara zatvoriti temu >> >UPUTSTVO< u suprotnom ništa ne činiti.
HOME -- SERVISERI -- DALJINSKI -- RAZNA UPUTSTVA
TP/RUDI CAJAVEC TV KVAR SA NAPOJNIM MODULOM
CRT TV
FIRMA: Rudi Cajavec
MODEL: Nepoznat model, odvaljena prednja plocica gdje je pisao, samo pise COLOR IN LINE
CHASSIS: Nepoznata, A66-540x Katodna
***************************************
SIMPTOMI:
Nema slike, gasi se i pali se, kratki spoj ili los modul?
DETALJAN OPIS KVARA i PREDUZETE RADNJE:
TV Izrovio sa tavana nakon 30ak godina, nije radio nikako, pogledam modul napajanja mreznog trafoa, jedan veliki otpornik (sada mjeri 12k), je skoro pa izgorio, tranzistor pregoren bio. Zamijenio njih, proradio samo zvuk, poceo opet isti otpornik da se pusi, i mrezni otpornik glavni, prije svega je izgubio kontinuitet. Zamijenio sa 470 ohma, sto je preveliko, ali je radio ton bez problema sa vrlo cistim zvukom, ali ako se pojaca preglasno ugasi se, pa se upali i tako. Ako oborim otpor na 235 ohma, otpornik se pocne pusiti odma. Ima li neko slucajno semu, mogu objaviti slike u prilogu sasije, ja nisam uspio nakon par mjeseci nigdje pronaci semu, sasija je dosta slicna Ei Nis B30 sasiji, ali ima razlika, izgledom skoro pa iste. Kada je otpor bio 235 ohma na mreznom modulu, tranzistor je izgorio, drugi komad.. Imam kompletnu sasiju od Ei Nis-a, isti je trafo, osim sto ima jedan dodatni pin ali mislim da moze se koristiti. Da li ima kratki spoj negdje, ne pokazuje vise od 600mA potrosnje kada se mjeri na mrezi. Uspio sam naparviti zvuk ali i tada se gasi ako je preglasan, molim vas ako bilo ko ima informaciju o semi ili uzroku, po potrebi cu poslati detaljne slike sasije i kucista. B+ je 256V, 250+ kako pise na sasiji, svi naponi izmjereni i djeluju dobro.
FIRMA: Rudi Cajavec
MODEL: Nepoznat model, odvaljena prednja plocica gdje je pisao, samo pise COLOR IN LINE
CHASSIS: Nepoznata, A66-540x Katodna
***************************************
SIMPTOMI:
Nema slike, gasi se i pali se, kratki spoj ili los modul?
DETALJAN OPIS KVARA i PREDUZETE RADNJE:
TV Izrovio sa tavana nakon 30ak godina, nije radio nikako, pogledam modul napajanja mreznog trafoa, jedan veliki otpornik (sada mjeri 12k), je skoro pa izgorio, tranzistor pregoren bio. Zamijenio njih, proradio samo zvuk, poceo opet isti otpornik da se pusi, i mrezni otpornik glavni, prije svega je izgubio kontinuitet. Zamijenio sa 470 ohma, sto je preveliko, ali je radio ton bez problema sa vrlo cistim zvukom, ali ako se pojaca preglasno ugasi se, pa se upali i tako. Ako oborim otpor na 235 ohma, otpornik se pocne pusiti odma. Ima li neko slucajno semu, mogu objaviti slike u prilogu sasije, ja nisam uspio nakon par mjeseci nigdje pronaci semu, sasija je dosta slicna Ei Nis B30 sasiji, ali ima razlika, izgledom skoro pa iste. Kada je otpor bio 235 ohma na mreznom modulu, tranzistor je izgorio, drugi komad.. Imam kompletnu sasiju od Ei Nis-a, isti je trafo, osim sto ima jedan dodatni pin ali mislim da moze se koristiti. Da li ima kratki spoj negdje, ne pokazuje vise od 600mA potrosnje kada se mjeri na mrezi. Uspio sam naparviti zvuk ali i tada se gasi ako je preglasan, molim vas ako bilo ko ima informaciju o semi ili uzroku, po potrebi cu poslati detaljne slike sasije i kucista. B+ je 256V, 250+ kako pise na sasiji, svi naponi izmjereni i djeluju dobro.
Re: TP/RUDI CAJAVEC TV KVAR SA NAPOJNIM MODULOM
Pozdrav, ovo je moja slika, prije mjesec dana sam je uslikao i negdje objavio, to je upravo taj TV u pitanju. Ima li slucajno sema, mucim se par mjeseci da nadjem ali nesto blizu sam uspio sto mi ne moze pomoci za mrezni modul?
Lijep pozdrav
Lijep pozdrav
- tom
- gxu
- Postovi: 2297
- Pridružen: 23 Apr 2007, 20:01
- Location: Strumica
- Contact person: TOME
- Specialty: tv
- Lokacija: Makedonija
Re: TP/RUDI CAJAVEC TV KVAR SA NAPOJNIM MODULOM
Ovo nije normalno!B+ je 256V, 250+ kako pise na sasiji
Ako je ovaj napon na mrežnom elkom, onda je mali, ako je za napajanje HIS-a onda je veliki!
Za mrežni elko (onaj veliki beli) oko 320V a za HIS trebalo bi da je oko 150V.
Napiši kako je izvedena mreža, sa tiristorom ili sa IC !
TOME
Re: TP/RUDI CAJAVEC TV KVAR SA NAPOJNIM MODULOM
Komponente:
BU208/D898B Tranzistor sa hladnjakom
TDA4600
Dva velika otpornika, od kojih sam jedan naveo da je sada 12kOhm i da gori pri smanjenju mreznog otpora,
Blok kondenzator 2200pF/1500v,
4 diodice, ostalo su elkosi i otpornici.
Usput, sta znaci HIS? Idem po instrument do servisa i premjerit cu sve ponovo. Vrlo je tesko bez seme, problem je samo sto se ponasa da ima kratki spoj i da gori ovaj otpornik na mreznom modulu, kada se smanji ugrije se ali ne toliko. Smijem li staviti 10 Ohma kao mrezni otpornik, ne znam koji je bio originalni zato sto se oznaka ne vidi uopste. Ide mrezni napon preko otpornika na grec, pa na veliki sivi mrezni elektrolit.
Lijep pozdrav.
BU208/D898B Tranzistor sa hladnjakom
TDA4600
Dva velika otpornika, od kojih sam jedan naveo da je sada 12kOhm i da gori pri smanjenju mreznog otpora,
Blok kondenzator 2200pF/1500v,
4 diodice, ostalo su elkosi i otpornici.
Usput, sta znaci HIS? Idem po instrument do servisa i premjerit cu sve ponovo. Vrlo je tesko bez seme, problem je samo sto se ponasa da ima kratki spoj i da gori ovaj otpornik na mreznom modulu, kada se smanji ugrije se ali ne toliko. Smijem li staviti 10 Ohma kao mrezni otpornik, ne znam koji je bio originalni zato sto se oznaka ne vidi uopste. Ide mrezni napon preko otpornika na grec, pa na veliki sivi mrezni elektrolit.
Lijep pozdrav.
- tom
- gxu
- Postovi: 2297
- Pridružen: 23 Apr 2007, 20:01
- Location: Strumica
- Contact person: TOME
- Specialty: tv
- Lokacija: Makedonija
Re: TP/RUDI CAJAVEC TV KVAR SA NAPOJNIM MODULOM
HIS = Horizontalni izlazni stepen.
Pošto nema šeme baš za taj TV onda izguglaj neku sličnu šemu sa TDA4600.
Recimo nešto slično.

Pošto nema šeme baš za taj TV onda izguglaj neku sličnu šemu sa TDA4600.
Recimo nešto slično.

TOME
Re: TP/RUDI CAJAVEC TV KVAR SA NAPOJNIM MODULOM
Ova sema je upravo ta koliko vidim sada kada uporedjujem sa modulom, zbog cega bi 10k/3W Otpornik koji ide na 1N4006 Diodu i na pin 9 TDA4600 se previse grijao i poceo crniti/pusiti?
EDIT: Zaboravio sam napomenuti da, kada umjesto 470 stavim 235 ohma, a na semi je prikazano 2.7 ohma, BU208 pregara, 2 komada su tako izgorila, a otpornik pusi koji sam naveo gore. Los modul, los mrezni trafo, ili kratki spoj poslije trafoa?
EDIT: Zaboravio sam napomenuti da, kada umjesto 470 stavim 235 ohma, a na semi je prikazano 2.7 ohma, BU208 pregara, 2 komada su tako izgorila, a otpornik pusi koji sam naveo gore. Los modul, los mrezni trafo, ili kratki spoj poslije trafoa?
- tom
- gxu
- Postovi: 2297
- Pridružen: 23 Apr 2007, 20:01
- Location: Strumica
- Contact person: TOME
- Specialty: tv
- Lokacija: Makedonija
Re: TP/RUDI CAJAVEC TV KVAR SA NAPOJNIM MODULOM
Koliki je otpor izmedju 6-og i 9-og pina od TDA4600.
TOME
Re: TP/RUDI CAJAVEC TV KVAR SA NAPOJNIM MODULOM
11.5kOhm(11 500 Ohm) do 11.9kOhm(11 900 Ohm), unimer nije bas precizan, nisam vadio TDA4600 vec mjerio sa svim komponentama.
Edit: Sada mjeri 21kOhm, kada okrenem ispitne kablove unimera 32kOhm, tu vidim elektrolit jedan, a baterija je poprilicno slaba na unimeru pa moguce je da ne moze da "napuni" elektrolit da izmjeri.
Edit br2: Sutra cu od kolege posuditi precisni Fluke unimer pa cu sa njim da izmjerim, i da provjerim sve napone sa njim, ovaj nije bas pouzdan.
Edit: Sada mjeri 21kOhm, kada okrenem ispitne kablove unimera 32kOhm, tu vidim elektrolit jedan, a baterija je poprilicno slaba na unimeru pa moguce je da ne moze da "napuni" elektrolit da izmjeri.
Edit br2: Sutra cu od kolege posuditi precisni Fluke unimer pa cu sa njim da izmjerim, i da provjerim sve napone sa njim, ovaj nije bas pouzdan.
- alexa_pg
- Site Admin
- Postovi: 6029
- Pridružen: 22 Avg 2006, 08:10
- Location: Podgorica
- Specialty: tv-multimedia
Re: TP/RUDI CAJAVEC TV KVAR SA NAPOJNIM MODULOM
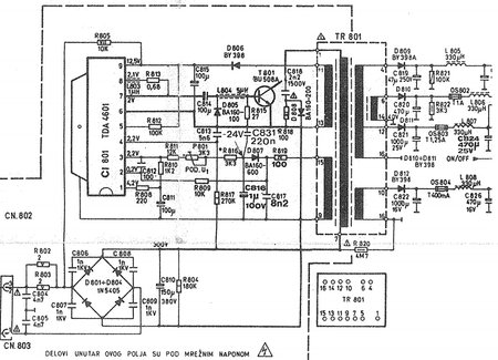
Prvo, ako zaista hoćeš da popraviš taj TV, da krenemo sa popravkom.Thunderr je napisao:...TV Izrovio sa tavana nakon 30ak godina...
Nemoj nakon par dana da kažeš kako odustaješ od popravke, skupo ti je, ne isplati se... Ovdje niko nema vremena za gubljenje da bi ti pisao šta da radiš a ti da odustaneš.
Izjasni se u startu.
Da bi mogli diskutovati o popravci, postaviću šemu koja je identična prvoj s tim što ova ima napisane pozocije elemenata.
Koliko sam mogao da shvatim iz tvog pisanja, ti si umjesto otpornika R802 2 oma 5W ugradio 470 oma. Ako je to tačno, onda nije ni čudo što ne radi.
Otpornik mora biti u omima i to od 2.7 do 6.8 oma
Otpornik R805 mora da se grije dok ne proradi mreži stepen onako kako i treba da radi.
Za početak zamijeni sva četiri elektrolitska kondenzatora u primaru i otpornik ispred greca ugradi neki u omima.
U sekundaru, napon koji ide prema BU208 (HIS) raskači tako da ne dolazi na ovaj tranzistor. Mozda je najbolje da tranzistor skineš.
U tu tačku. na šemi u prilogu to bi bilo na elektrolitu C819, prikači sijalicu 100W. Jedan kraj na elektrolit, drugi na masu.
To poveži i uključi TV i napiči šta se dešava.
"I ja volim ljude ali ih sve manje podnosim"
Re: TP/RUDI CAJAVEC TV KVAR SA NAPOJNIM MODULOM
Ne odustajem sigurno niti bi trosio vrijeme. Opet hvala na pomoci, danas kada stignem sa posla cu odma uraditi kao sto ste napsali i reci sta se desava.
Ovako, nisam siguran pa za svaki slucaj da pitam, sijalicu da spojim na istu masu gdje ide i elektrolit nakon diode na sekundaru, tj 200V vod? Stavio sam 10R otpornik, nisam imao drugi pri ruci, sijalicu spojio na kraj diode koja ide direktno na elektrolit zato sto je lakse zaletovati, drugi kraj sijalice je na pin 16 trafoa, gdje ide sve ostalo spojeno na masu.
Posudio sam profi unimer, od 11kOhm pa raste izmedju pin 6 i pin 9 na TDA4600. HIS modul necu stavljati, imao je izgoren otpornik, i zavojnicu, pa sam zamijenio sa 1kOhm i premotao zavojnicu istom zicom sa istim rasporedom i brojem (Obicna zavojnica od 2 namotaja). BU208 izlazni tranzistor otkacen, i BIAS sto ide na katodnu cijev za triplera je otkacen (otpao) necu ga sad za sada spajati. Ako ustanovimo da je okejj ovaj test sada, da ne pregara modul, da znam sta trebam dalje raditi, staviti cu HIS modul i tranzistor (Imam BU508 za Horitonalu, BU208 izgorio jer sam koristio za mrezni modul). Vertical Oscilator Modul isto tako iskopcan. Da li moram sve module ukljuciti ili?
Edit: Vertikalni oscilator modul je ukopcan, nisam ga stavljao iz razloga sto je .1uF 100V kondenzator otpao na jednoj strani, zamijenio sam ga istim Iskrinim.
Ovako, nisam siguran pa za svaki slucaj da pitam, sijalicu da spojim na istu masu gdje ide i elektrolit nakon diode na sekundaru, tj 200V vod? Stavio sam 10R otpornik, nisam imao drugi pri ruci, sijalicu spojio na kraj diode koja ide direktno na elektrolit zato sto je lakse zaletovati, drugi kraj sijalice je na pin 16 trafoa, gdje ide sve ostalo spojeno na masu.
Posudio sam profi unimer, od 11kOhm pa raste izmedju pin 6 i pin 9 na TDA4600. HIS modul necu stavljati, imao je izgoren otpornik, i zavojnicu, pa sam zamijenio sa 1kOhm i premotao zavojnicu istom zicom sa istim rasporedom i brojem (Obicna zavojnica od 2 namotaja). BU208 izlazni tranzistor otkacen, i BIAS sto ide na katodnu cijev za triplera je otkacen (otpao) necu ga sad za sada spajati. Ako ustanovimo da je okejj ovaj test sada, da ne pregara modul, da znam sta trebam dalje raditi, staviti cu HIS modul i tranzistor (Imam BU508 za Horitonalu, BU208 izgorio jer sam koristio za mrezni modul). Vertical Oscilator Modul isto tako iskopcan. Da li moram sve module ukljuciti ili?
Edit: Vertikalni oscilator modul je ukopcan, nisam ga stavljao iz razloga sto je .1uF 100V kondenzator otpao na jednoj strani, zamijenio sam ga istim Iskrinim.
- alexa_pg
- Site Admin
- Postovi: 6029
- Pridružen: 22 Avg 2006, 08:10
- Location: Podgorica
- Specialty: tv-multimedia
Re: TP/RUDI CAJAVEC TV KVAR SA NAPOJNIM MODULOM
Napon koji ide na horizontalni izlazni stepen (HIS) nije 200V nego 150V
Nadji diodu preko koje se dobija 150 i tu zalemi sijalicu.
Napon 200V sluzi za RGB pojacavac i tu ne smijes da zakacis sijalicu jer je projektovan za malu struju.
Nadji diodu preko koje se dobija 150 i tu zalemi sijalicu.
Napon 200V sluzi za RGB pojacavac i tu ne smijes da zakacis sijalicu jer je projektovan za malu struju.
"I ja volim ljude ali ih sve manje podnosim"
Re: TP/RUDI CAJAVEC TV KVAR SA NAPOJNIM MODULOM
Ovako, ukljucim na dvije-tri sekunde, ne duze. Sijalica zasvijetli punim intenzitetom, nesto sam primjetio. Cuo sam da ima "sum", tj onaj zvuk kada nema signala na kanalu. Inace, dok sam ukljucivao sa 470 Ohma, na sekundu se cuje vrlo visoka frekvencija na bukvalno 0.3 sekunde, i onda pocne sumiti, sada se cuje da puno sporije, sa nize frekvenicije na vecu procvili i upali, to se desava jedno sekundu.
Edit:
Ukljucio sam i ostavio, cuje se zvuk nekog kanala i sum,
svijetli, ne vidim dim nigdje.
Edit:
Ukljucio sam i ostavio, cuje se zvuk nekog kanala i sum,

- KASA1
- Site Admin
- Postovi: 3742
- Pridružen: 14 Feb 2011, 10:28
- Location: Zagreb
- Specialty: tv-multimedia
Re: TP/RUDI CAJAVEC TV KVAR SA NAPOJNIM MODULOM
To je u redu,... izmijenio si ona 4 elektrolita u primaru?
"Čovječe, pazi da ne ideš malen ispod zvijezda!"
- alexa_pg
- Site Admin
- Postovi: 6029
- Pridružen: 22 Avg 2006, 08:10
- Location: Podgorica
- Specialty: tv-multimedia
Re: TP/RUDI CAJAVEC TV KVAR SA NAPOJNIM MODULOM
Ako je napon 152V, mozes da nastavis dalje sa vracanjem elemenata (hor. izlazni tranzistor, kaskadu, vertikalni izlazni stepen...)
"I ja volim ljude ali ih sve manje podnosim"
Re: TP/RUDI CAJAVEC TV KVAR SA NAPOJNIM MODULOM
Ok, vratio sam vecinu, OSIM horizontalnog modula, ili kako vec nazivate.
Donji desni ugao, izgorena zavojnica i otpornik koji sam pominjao, sa tim da napomenem da sam zatekao stanje da je neko popravljao "nozice" jer su vjerovatno izgorile bile na modulu. Otpornik sam stavio 1kOhm, jer je bilo nemoguce procitati boje, a i nije bas se moglo ni uporediti gdje je prekid i sabrati otpore na tom otporniku i otprilike uzeti po tome otpornik. Zavojnica NIJE imala izolaciju, i bakarna zica koja je isla kroz nju je sva pozelenila. Ja sam uzeo drugu zavojnicu, stavio licnastu bakarnu zicu, namotao TACNO onako kako se nalazila ta izgorena, isti raspored, broj namotaja.
Donji desni ugao, izgorena zavojnica i otpornik koji sam pominjao, sa tim da napomenem da sam zatekao stanje da je neko popravljao "nozice" jer su vjerovatno izgorile bile na modulu. Otpornik sam stavio 1kOhm, jer je bilo nemoguce procitati boje, a i nije bas se moglo ni uporediti gdje je prekid i sabrati otpore na tom otporniku i otprilike uzeti po tome otpornik. Zavojnica NIJE imala izolaciju, i bakarna zica koja je isla kroz nju je sva pozelenila. Ja sam uzeo drugu zavojnicu, stavio licnastu bakarnu zicu, namotao TACNO onako kako se nalazila ta izgorena, isti raspored, broj namotaja.
- alexa_pg
- Site Admin
- Postovi: 6029
- Pridružen: 22 Avg 2006, 08:10
- Location: Podgorica
- Specialty: tv-multimedia
Re: TP/RUDI CAJAVEC TV KVAR SA NAPOJNIM MODULOM
Prvo ugradi nove kondenzatore pa idemo dalje.
Ovaj konektor sto je izgoreo moras nekako da rijesis. Rekao bih da se nalazi u kolu otklonske jedinice i zbog velike struje je stradao. Nije dobro po BU208 ako se otkaci (bude u prekidu) ta veza. Ako ne moze drukse da se rijesi, debljom zicom je prespoj sa modula na osnovnu plocu.
Kad budes ukljucivao sa BU208 u HIS-u, uklonices sijalicu. Tada moraju biti spojeni svi kablovi (konektori) za otklonsku.
Ovaj konektor sto je izgoreo moras nekako da rijesis. Rekao bih da se nalazi u kolu otklonske jedinice i zbog velike struje je stradao. Nije dobro po BU208 ako se otkaci (bude u prekidu) ta veza. Ako ne moze drukse da se rijesi, debljom zicom je prespoj sa modula na osnovnu plocu.
Kad budes ukljucivao sa BU208 u HIS-u, uklonices sijalicu. Tada moraju biti spojeni svi kablovi (konektori) za otklonsku.
"I ja volim ljude ali ih sve manje podnosim"
Re: TP/RUDI CAJAVEC TV KVAR SA NAPOJNIM MODULOM
Ok, shvatio sam. Mijenjam 4 elektrolita, jedan je 1uF, ostali su 100uF koliko sam vidio.
---------- Sre Feb 14, 2018 22:39 ----------
Elektrolite sam zamijenio, opet probao sve sa sijalicom i do sada je sve kako treba osim naravno slike. Uglavnom, sada da vradim i horizontalni modul sa ovim otpornikom i zavojnicom kako stoji na slici? I dok budem cekao odgovor moram popraviti provodnik sto ide na katodnu cijev sa RGB modula, zelena zica je otpala, ostale su vrlo lose spojene, i BIAS/FOKUS spojiti na katodnu.
---------- Sre Feb 14, 2018 22:39 ----------
Elektrolite sam zamijenio, opet probao sve sa sijalicom i do sada je sve kako treba osim naravno slike. Uglavnom, sada da vradim i horizontalni modul sa ovim otpornikom i zavojnicom kako stoji na slici? I dok budem cekao odgovor moram popraviti provodnik sto ide na katodnu cijev sa RGB modula, zelena zica je otpala, ostale su vrlo lose spojene, i BIAS/FOKUS spojiti na katodnu.
-
- Slične teme
- Odgovori
- Pregledano
- Zadnji post
-
-
rudi cajavec 356ps nema slike ima ton
napisao DZoni » 19 Avg 2012, 21:57 » u Servisiranje CRT Televizora - 4 Odgovori
- 1165 Pregledano
-
Zadnji post napisao DZoni
26 Avg 2012, 22:27
-
-
-
TV CAJAVEC 556PS - Nema sliku (RESENO)
napisao andro79 » 07 Mar 2008, 16:44 » u Servisiranje CRT Televizora - 25 Odgovori
- 4007 Pregledano
-
Zadnji post napisao andro79
25 Dec 2008, 15:28
-