Trebam profesionalno mišljenje i pomoć. Planiram napraviti SPWM SG3524 sa 3-5 IRFPS3810 (100V,170A) ulaz je baterijski sa zaštitom od 3x100A (molim vaš savjet treba li povećati broj osigurača) DC 24V i izlazim DC320/340V i koji osigurač staviti u krug zaštite.
SPWM inverter je ATMEGa16 sa kontrolom struje, napona,itd) 2x IR2110, 4xIRG4PC50FD (600V,39A) i da li je dovoljan 25A
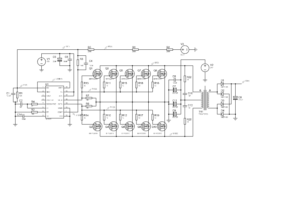
PWM SG3525 za 5KW inverter
Urednik: alexa_pg
Pravila foruma
Praktikujemo da na kraju opišemo kako smo rešili problem. Zatim zatvorimo temu >UPUTSTVO<
Praktikujemo da na kraju opišemo kako smo rešili problem. Zatim zatvorimo temu >UPUTSTVO<
- Majstor Duja
- Neaktivan
- Postovi: 3136
- Pridružen: 23 Avg 2006, 17:29
- Location: Novi Sad - centar
- Warranty service: http://www.elektrocentar.com
- Contact person: Goran Duic
- Specialty: tv-multimedia
Re: PWM SG3525 za 5KW inverter
Koliko iskustva imas u elektronici? I za sta tacno mislis da koristis IR2110 na ovoj shemi sto si je postavio i kakve veze ima tvoj opis uredjaja sa ovom shemom uopste?
PS. Dobrodosao na forum.
PS. Dobrodosao na forum.
Rule #1 "Always stand for what you believe, even if it means standing alone."
- Majstor Duja
- Neaktivan
- Postovi: 3136
- Pridružen: 23 Avg 2006, 17:29
- Location: Novi Sad - centar
- Warranty service: http://www.elektrocentar.com
- Contact person: Goran Duic
- Specialty: tv-multimedia
Re: PWM SG3525 za 5KW inverter
Uvek se odgovor pise u temi a ne preko PP. Email se unosi za to predvidjeno mesto u profilu.Laco je napisao:SG3525 sa IRFPS3810 daju DC 320/340V koji napaja 4 x IRG4PC50FD sa outputom AC240V, a ATMEGA16 daje pure sine wave 50Hz preko OC1A i OC1B (positivna i negativna sinusoidalna perioda, osim toga kontrolira napone i izlaznu snagu) pogoni 2x IR2110 koji upravlja sa 4xIRG4PC50FD. na izlazu planiram dodati filter za koji ću vam se javiti kada dođem do te faze.
Krenuo sam u projekt sa prvom fazom a to je projektiranje napajanje DC320/340V za pogon izlaznih IRG4PC50FD.
Program za ATMEGA radim u BASCOMAvr, razvojni sustav mi je MikroElektrinika EazyAVR4, i BIGAVR5
Napominjem nisam elektroničar, ali mi je elektrinika hobi već 40 godina.
Lijep pozdrav iz Splita
moja e-mail adresa je xxxxxxxxxxxx
Projekat jeste zanimljiv ali i vrlo zahtevan kao prvi projekat. Do sada sam vidjao izvedbe do 1kW i to sa 48VDC baterijskom napajanjem sto je oko 25A potrosnje ali za 5kW je to 120-140 ampera sa 48VDC izvora u zavisnosti od efikasnosti pretvaraca. Sa izvorom od 24V zaboravi tu snagu u naslovu, 1kW bi bio limit.
Kako planiras da namestis/dizajniras VF trafo za tu snagu?
SG3525 je los izbor za tu svrhu - TL494 je mnogo bolji jer ima bolje kolo za kompenzaciju i jedan komparator vise. SG35525 se koristi samo u 50Hz aplikacijama jer TL494 ne radi (ne osciluje) tako nisko.
Od ovog sto si do sada napisao i do konkretnog resenja je jaaako dalek put. Sami izlazni tranzistori i nisu toliko bitni koliko sama topologija celog kola, gde je sta, kako je povezano i kontrolisano.
Sistem (topologija) koji si ti opisao se uglavnom koristi za snage do 1kW.
Za vece snage se radi direktna konverzija 48VDC u 220VAC50Hz simuliranom sinusoidom. tj. signal se konvertuje na 20kHz i pulsno modulisanom krivom da oponasa sinusoidu, kao na slici:
Stabilizacija napona se vrsi promenom duty cycle-a svakog pulsa...
Rule #1 "Always stand for what you believe, even if it means standing alone."
-
- _
- Postovi: 3
- Pridružen: 16 Feb 2013, 18:01
- Location: Split, Hrvatska
- Contact person: Ivica
- Specialty: consumer
Re: PWM SG3525 za 5KW inverter
Druga faza 5KW inverter ATMEGA16/32 16Hhz, Full brudge IR2110 i IRG4PC50U 8-60kHz.
Molim savvjet kako spojiti OC1A ( pozitvan perioda) i OC1B (negativna perioda) na Full-Bridge IR2110.
Prilažem Bascom Avr kod za PWM 50Hz sinusnu krivilju.
Molim savvjet kako spojiti OC1A ( pozitvan perioda) i OC1B (negativna perioda) na Full-Bridge IR2110.
Prilažem Bascom Avr kod za PWM 50Hz sinusnu krivilju.
Kod: Označi sve
'****************************************************
'* Program : PWM Sine Wave 50Hz inverter.bas
'* Date : 18-02-13
'* Processor : ATMEGA 16/32 16.0 MHz
'* Input: Internal sine wave value table
'* Process : Pulse width modulation
'****************************************************
$regfile = "m16def.dat" ' specify the used micro
$crystal = 16000000 ' used crystal frequency
$baud = 19200 ' use baud rate
$hwstack = 128 ' default use 32 for the hardware stack
$swstack = 64 ' default use 10 for the SW stack
$framesize = 64
' variable
Dim Half_cycle As Byte
Dim Sine_table(32) As Byte ' sine_table
Dim Index As Byte ' Positive or Negativ Half_cycle
Dim Badcdelay As Byte 'incremented in IRQ, cleared in main loop
' Config
Config Pind.5 = Output 'Pin OC1A - PWM1a
Config Pind.4 = Output 'Pin OC1B - PWM1b
'********************************************************************
'* Halfperiod = 10 ms.
'* There are 32 pwm values in a halfperiod.
'* We need to change the OCR value every 10000/32 =312.5 microsec
'*
'* Let Timer0 overflow after 312.5 us.
'* Set prescaler to 64
'* 1 timer step = 64/11.05920MHz = 4 us ; 312.5/4 = 78.12
'* Preload value = 255 - 78
'********************************************************************
Config Timer0 = Timer , Prescale = 64 ' 64/16MHz = 4us
Enable Ovf0
On Ovf0 Timer0_ovf
Config Timer1 = Pwm , Pwm = 8 , Compare A Pwm = Clear Down , Compare B Pwm = Clear Down , Prescale = 1
'******************************************************
'* PWM freq cca 31.250 kHz for PWM = 8 bit
'* PWM Freg cca 15.625 kHz for PWM = 9 bit
'*
'* Ocr1a = (crystal[MHz] * freq[Hz]) / (Prescale * 2)
'******************************************************
Enable Timer0 ' PWM Counter
Enable Interrupts
'restore Sine_dat ' restore sinedat
For Index = 0 To 31
Sine_table(index + 1) = Lookup(index , Sine_dat) ' read sine_dat
Next Index
Index = 0
Half_cycle = 0 ' positiv sine cycle
Do
Loop ' Loop forever
End ' end program
'************************ Interrupt0 ****************************************
Timer0_ovf:
Timer0 = 255 - 78 ' preload
If Half_cycle = 0 Then ' select half cycle positiv
Pwm1a = Sine_table(index + 1) ' positive sine amplitude
Pwm1b = 0
Elseif Half_cycle = 1 Then
Pwm1b = Sine_table(index + 1) ' negativ sine amplitude
Pwm1a = 0
End If
Incr Index ' increments Index for 1
If Index => 32 Then
Index = 0 ' reset Index to 0
If Half_cycle = 0 Then
Half_cycle = 1 ' select negativ Half Cycle
Elseif Half_cycle = 1 Then
Half_cycle = 0 ' select positiv Half Cycle
End If
End If
Return
'*********************** SINE WAVE DATA **************************************
Sine_dat:
Data 25 , 50 , 74 , 98 , 120 , 142 , 162 , 180 , 197 , 212 , 225 , 235 , 244 , 250 , 254 , 255 , 254 , 250 , 244 , 235 , 225 , 212 , 197 , 180 , 162 , 142 , 120 , 98 , 74 , 50 , 25 , 0
-
- _
- Postovi: 3
- Pridružen: 16 Feb 2013, 18:01
- Location: Split, Hrvatska
- Contact person: Ivica
- Specialty: consumer
Re: PWM SG3525 za 5KW inverter
Program koji sam prethodno priložio za PWM sinusnu krivulju 50Hz napisanu u Bascom Avr za mikrokontroler ATMEGA16, a koji sam prilagodio oscilatoru od 8 Mhz koji imam na razvojnom sustavu Easy AVR 4.
1. PWM radi na frekvenciji 31.25 kHz, poluvalna perioda je 10 ms,
2. OC1A je pozitivna perioda poluvalne sinusoide,
3. OC1B je negativna (nije invertiran).
Simuliaciju sam napravio u programu Proteus Isis.
Prilažem sliku oscilograma OC1A i OC1B.
Trebam pomoć kako upotrijebiti gore navedene signale OC1A i OC1B za HI LOW FUL H-BRIDGE IR2110. Može li OC1A ići na HI a OC1B na LOW prvi IR2110, za drugi treba li koji od njih možda invertirati.
1. PWM radi na frekvenciji 31.25 kHz, poluvalna perioda je 10 ms,
2. OC1A je pozitivna perioda poluvalne sinusoide,
3. OC1B je negativna (nije invertiran).
Simuliaciju sam napravio u programu Proteus Isis.
Prilažem sliku oscilograma OC1A i OC1B.
Trebam pomoć kako upotrijebiti gore navedene signale OC1A i OC1B za HI LOW FUL H-BRIDGE IR2110. Može li OC1A ići na HI a OC1B na LOW prvi IR2110, za drugi treba li koji od njih možda invertirati.
- Majstor Duja
- Neaktivan
- Postovi: 3136
- Pridružen: 23 Avg 2006, 17:29
- Location: Novi Sad - centar
- Warranty service: http://www.elektrocentar.com
- Contact person: Goran Duic
- Specialty: tv-multimedia
Re: PWM SG3525 za 5KW inverter
Iskreno, ja ne vidim nigde na oscilogramu simuliranu sinusnu krivu, vec klasicne cetvrtke, da li do softverskog emulatora ili programa?
Da li si vodio racuna o shoot through struji tj. da je potrebna mala zadrska izmedju okidanja OC1A i OC1B da bi se izbegao momenat usled inertnosti sklopa da oba izlaza budu setovana i umesto kroz potrosac struja prolazi kroz LO i HI fetove?
Drugo, IR2110:
ako si pogledao datasheet, video si da se okidaju sa setovanjem ulaza tj. nisu potrebne nikakve inverzije drajvera, vezuju se direktno na uCON.
Manjkavost ovog sistema je da usled proboja bilo kog mosfeta/igbt-a u izlazu, postoji velika sansa da dodje do proboja u samom drajveru IR2110 i do trajnog ostecenja logicnog sklopa tj. uCON-a jer ceo izlazni sklop radi na 300V i na 5kW ce trpeti ogromna naprezanja.
To se resava upotrebom pobudnog trafoa umesto IR2110.
Primer pravilne upotrebe IR2110.
gde se na jednom od schema vidi
Primer app nota za principe pogona LO/HI sa akcentom na pulsne transformatore: strana 32.
I jedan primer industrijskog 3 phase drivera (primetices nekoliko stepena galvanskog odvajanja na pcb-u, kontrola je odvojena opto kaplerima, drajver je odvojen pulsnim transformatorima itd...

pretrazi net guglajuci:
igbt driver pulse transformer full bridge
I imaj na umu da je sofver 10% realizacije celog sklopa, 80% je hardver, 10% je iskustvo i sreca da ne previdis nesto...
Da li si vodio racuna o shoot through struji tj. da je potrebna mala zadrska izmedju okidanja OC1A i OC1B da bi se izbegao momenat usled inertnosti sklopa da oba izlaza budu setovana i umesto kroz potrosac struja prolazi kroz LO i HI fetove?
Drugo, IR2110:
ako si pogledao datasheet, video si da se okidaju sa setovanjem ulaza tj. nisu potrebne nikakve inverzije drajvera, vezuju se direktno na uCON.
Manjkavost ovog sistema je da usled proboja bilo kog mosfeta/igbt-a u izlazu, postoji velika sansa da dodje do proboja u samom drajveru IR2110 i do trajnog ostecenja logicnog sklopa tj. uCON-a jer ceo izlazni sklop radi na 300V i na 5kW ce trpeti ogromna naprezanja.
To se resava upotrebom pobudnog trafoa umesto IR2110.
Primer pravilne upotrebe IR2110.
Kod: Označi sve
http://tahmidmc.blogspot.com/2013/01/using-high-low-side-driver-ir2110-with.html
gde se vrlo lako moze ostvariti kontrola koja sprecava prostrujavanje izlaznih tranzistora upotrebom 2 zasebna 2110 ali u tom slucaju treba regulisati uCON da ima 4 umesto dva PWM izlaza.independent use of...full bridge driver
Primer app nota za principe pogona LO/HI sa akcentom na pulsne transformatore:
Kod: Označi sve
http://www.ti.com/lit/ml/slup169/slup169.pdf
Kod: Označi sve
http://www.ferroxcube.com/news/gate%20drive%20trafo.pdf

pretrazi net guglajuci:
igbt driver pulse transformer full bridge
I imaj na umu da je sofver 10% realizacije celog sklopa, 80% je hardver, 10% je iskustvo i sreca da ne previdis nesto...
Rule #1 "Always stand for what you believe, even if it means standing alone."
-
- Slične teme
- Odgovori
- Pregledano
- Zadnji post
-
- 20 Odgovori
- 2156 Pregledano
-
Zadnji post napisao buzdumra
25 Nov 2008, 21:42
-
- 2 Odgovori
- 1309 Pregledano
-
Zadnji post napisao nesko62
19 Feb 2012, 10:00
-
- 10 Odgovori
- 3035 Pregledano
-
Zadnji post napisao Majstor Duja
19 Sep 2012, 09:09
-
-
Mitsubishi frekventni pretvarač FR-E540 PWM napajanje problem
napisao ROAMER » 15 Sep 2018, 20:38 » u Elektronika - 11 Odgovori
- 3517 Pregledano
-
Zadnji post napisao ROAMER
26 Okt 2018, 12:13
-
-
- 12 Odgovori
- 7592 Pregledano
-
Zadnji post napisao m-tech
29 Dec 2009, 23:23
-
- 6 Odgovori
- 1233 Pregledano
-
Zadnji post napisao Misley
27 Apr 2009, 21:56