Potrebna shema za regulaciju struje
Urednik: alexa_pg
Pravila foruma
Praktikujemo da na kraju opišemo kako smo rešili problem. Zatim zatvorimo temu >UPUTSTVO<
Praktikujemo da na kraju opišemo kako smo rešili problem. Zatim zatvorimo temu >UPUTSTVO<
Potrebna shema za regulaciju struje
Pozdrav,
treba mi sema za ogranicenje struje na 5A, koja bi imala ulogu prekostrujne zastite na izlazu punjaca za auto akumulatore. Od ic posedujem LM723 i MAA723.
Pozz..
treba mi sema za ogranicenje struje na 5A, koja bi imala ulogu prekostrujne zastite na izlazu punjaca za auto akumulatore. Od ic posedujem LM723 i MAA723.
Pozz..
- Majstor Duja
- Neaktivan
- Postovi: 3136
- Pridružen: 23 Avg 2006, 17:29
- Location: Novi Sad - centar
- Warranty service: http://www.elektrocentar.com
- Contact person: Goran Duic
- Specialty: tv-multimedia
Re: Potrebna shema za regulaciju struje
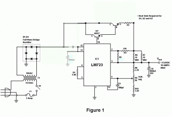
Evo ti prvo sto je http://www.google.com izbacio
:
http://www.rason.org/Projects/powsupply/powsupply.htm
Umesto R5=680R stavi 2 redno od 680R tj. 1360 oma da bi dobio 5A....
izbaci C1,C2,C3,C4,Q3, kratkospoji na shemi vod izmedju + izvoda graetz-ovog spoja sa kolektorom od Q1, zatim od kolektora Q1
dodaj 1N4001 redno prema (anoda na C od Q1) pinu 11 i 12 od LM723 i od pina 11,12 stavi 1000uF/35V prema masi.
Sa R9 (1K) nasteluj da ti na izlazu daje 14 volti.
Ovim si dobio kakvu takvu pulsirajucu struju na izlazu, koja je bolja od konstantne, za punjenje akumulatora.
...Samo ne znam sta ce ti sve to?
http://www.rason.org/Projects/powsupply/powsupply.htm
Umesto R5=680R stavi 2 redno od 680R tj. 1360 oma da bi dobio 5A....
izbaci C1,C2,C3,C4,Q3, kratkospoji na shemi vod izmedju + izvoda graetz-ovog spoja sa kolektorom od Q1, zatim od kolektora Q1
dodaj 1N4001 redno prema (anoda na C od Q1) pinu 11 i 12 od LM723 i od pina 11,12 stavi 1000uF/35V prema masi.
Sa R9 (1K) nasteluj da ti na izlazu daje 14 volti.
Ovim si dobio kakvu takvu pulsirajucu struju na izlazu, koja je bolja od konstantne, za punjenje akumulatora.
...Samo ne znam sta ce ti sve to?
Rule #1 "Always stand for what you believe, even if it means standing alone."
Re: Potrebna shema za regulaciju struje
Majstor Duja, ako sam vas najbolje razumeo treba prepraviti sledece na shemi: elektrolite od C1 do C4 zameniti jednim od 1000mF/35V, izbaciti tranzistor Q3, ubaciti diodu 1N4001 i povezati anodu na kolektor na Q1 a katodu (nije mi jasno)
da li na pinove 11 i 12 ili na pin 10 od ic LM 723 (vi ste naveli u tekstu na pinove 10 i 12) ? Zatim + od greca je vec povezan po shemi sa kolektorima od Q1 i Q2 (ne treba ga dodatno povezivati), da li umesto R5 mogu staviti potenciometar kako bi mogao stelovati na potrebnu vrednost struje, gde da kupim snazne otpornike R3- 0.1 om/10vati i R6, R7 od 0.15oma/10 vati, posto je shema za 10A a meni treba 5A logicno je i da otpornici mogu biti duplo manje snage i da li ih mogu napraviti od cekasa ili konstantana od grejaca iz pregorelih grejalica ? to sam vec negde ranije video.
Pozz...
da li na pinove 11 i 12 ili na pin 10 od ic LM 723 (vi ste naveli u tekstu na pinove 10 i 12) ? Zatim + od greca je vec povezan po shemi sa kolektorima od Q1 i Q2 (ne treba ga dodatno povezivati), da li umesto R5 mogu staviti potenciometar kako bi mogao stelovati na potrebnu vrednost struje, gde da kupim snazne otpornike R3- 0.1 om/10vati i R6, R7 od 0.15oma/10 vati, posto je shema za 10A a meni treba 5A logicno je i da otpornici mogu biti duplo manje snage i da li ih mogu napraviti od cekasa ili konstantana od grejaca iz pregorelih grejalica ? to sam vec negde ranije video.
Pozz...
- Majstor Duja
- Neaktivan
- Postovi: 3136
- Pridružen: 23 Avg 2006, 17:29
- Location: Novi Sad - centar
- Warranty service: http://www.elektrocentar.com
- Contact person: Goran Duic
- Specialty: tv-multimedia
Re: Potrebna shema za regulaciju struje
da ima greska u mom postu, (pin 11 i 12) ispravio sam.
...R5 moze da bude potenciometar s tim da minimalna vrednost (postavlja se na red sa otpornikom) bude 680R (10A) ali onda se ne izbacuje Q3 i pripadajuci otpornik. ....otpornike R3,R6,R7 ostaju takvi kakvi su (postoje od 9W) jer nece bitno uticati na cenu uredjaja a za nabavku postoji deo foruma http://www.fanzo.org/forum/viewforum.php?f=23 , samo treba pogledati, skoro svi salju pouzecem.
...R5 moze da bude potenciometar s tim da minimalna vrednost (postavlja se na red sa otpornikom) bude 680R (10A) ali onda se ne izbacuje Q3 i pripadajuci otpornik. ....otpornike R3,R6,R7 ostaju takvi kakvi su (postoje od 9W) jer nece bitno uticati na cenu uredjaja a za nabavku postoji deo foruma http://www.fanzo.org/forum/viewforum.php?f=23 , samo treba pogledati, skoro svi salju pouzecem.
Rule #1 "Always stand for what you believe, even if it means standing alone."
Re: Potrebna shema za regulaciju struje
Majstor Duja,Majstor Duja je napisao:da ima greska u mom postu, (pin 11 i 12) ispravio sam.
...R5 moze da bude potenciometar s tim da minimalna vrednost (postavlja se na red sa otpornikom) bude 680R (10A) ali onda se ne izbacuje Q3 i pripadajuci otpornik. ....otpornike R3,R6,R7 ostaju takvi kakvi su (postoje od 9W) jer nece bitno uticati na cenu uredjaja a za nabavku postoji deo foruma http://www.fanzo.org/forum/viewforum.php?f=23 , samo treba pogledati, skoro svi salju pouzecem.
sastavo sam napajanje po shemi koju si mi poslao, s tim sto sam za izlazni tranzistor T2 stavio TIP 35C (Ic-25A). Na izlazu sam podesio napon 14,4V i pri opterecenju od 3,5A na izlazu, napon padne na 12,1V s tim sto za samo 10-ak sekundi opterecenja, dolazi do usijanja T2. Napon baze na T1 je istog naponskog nivoa kao i nastelovani napon na izlazu. (Mislim da dolazi do prezasicenja baze). Molim za savet.
- Majstor Duja
- Neaktivan
- Postovi: 3136
- Pridružen: 23 Avg 2006, 17:29
- Location: Novi Sad - centar
- Warranty service: http://www.elektrocentar.com
- Contact person: Goran Duic
- Specialty: tv-multimedia
Re: Potrebna shema za regulaciju struje
U shemi su tranzistori obelezeni sa Qx a ne sa Tx...da li si Q1 i Q2 montirao na hladnjak?
Rule #1 "Always stand for what you believe, even if it means standing alone."
Re: Potrebna shema za regulaciju struje
Da, oba tranzistora (Q1 i Q2)su montirana na kuciste uredjaja.
Re: Potrebna shema za regulaciju struje
mora da se greje u zavisnosti pada napona , stavi i q2. i q3. ili cak neki mos ,. a koliki je napon na kolektoru? q2
dujo sta kazes da mu stavi jedan otpornik na bazu ,q2 prema masi mada moze a i nemora
dujo sta kazes da mu stavi jedan otpornik na bazu ,q2 prema masi mada moze a i nemora
proradijo mi net zahvaljujuci fanzi
- Majstor Duja
- Neaktivan
- Postovi: 3136
- Pridružen: 23 Avg 2006, 17:29
- Location: Novi Sad - centar
- Warranty service: http://www.elektrocentar.com
- Contact person: Goran Duic
- Specialty: tv-multimedia
Re: Potrebna shema za regulaciju struje
...sad gledam shemu, ne treba ni C6 da se montira....
Koliki ti je napon na sekundaru trafoa, AC/naizmenicni?
Jer ako si stavio trafo kao na shemi od 18Vac onda na sekundaru posle punotalasnog ispravljaca ima oko 24V a disipacija je
P=(24V-12V)*3,5= 42W sto je dosta ali tranzistor bi to trebao da izdrzi, ako se usijava (preko 90stepeni) onda ili povecaj hladnjak ili nesto nije spojeno kako treba!
Koliki je napon na kolektoru Q1 kada je izlaz opterecen sa 3,5A?
Ako hoces (24V je puno za 14.4V stabilizaciju) stavi 15Vac/6A trafo, na sekundaru nakon dioda ces imati oko 20V....
Koliki ti je napon na sekundaru trafoa, AC/naizmenicni?
Jer ako si stavio trafo kao na shemi od 18Vac onda na sekundaru posle punotalasnog ispravljaca ima oko 24V a disipacija je
P=(24V-12V)*3,5= 42W sto je dosta ali tranzistor bi to trebao da izdrzi, ako se usijava (preko 90stepeni) onda ili povecaj hladnjak ili nesto nije spojeno kako treba!
Koliki je napon na kolektoru Q1 kada je izlaz opterecen sa 3,5A?
Ako hoces (24V je puno za 14.4V stabilizaciju) stavi 15Vac/6A trafo, na sekundaru nakon dioda ces imati oko 20V....
To bi trebalo da je fet u pitanju...ovako ne treba...sta kazes da mu stavi jedan otpornik na bazu ,q2 prema masi
Rule #1 "Always stand for what you believe, even if it means standing alone."
- alexa_pg
- Site Admin

- Postovi: 6119
- Pridružen: 22 Avg 2006, 08:10
- Location: Podgorica
- Specialty: tv-multimedia
Re: Potrebna shema za regulaciju struje
Predpostavljam da je u pitanju previd. Napon iza greca ne moze biti 24V jer nema mr. elektrolita, nije ni potreban za punjac, pa je disipacija jos manja. Prije ce biti da nesto nije spojeno kako treba.
"I ja volim ljude ali ih sve manje podnosim"
- Majstor Duja
- Neaktivan
- Postovi: 3136
- Pridružen: 23 Avg 2006, 17:29
- Location: Novi Sad - centar
- Warranty service: http://www.elektrocentar.com
- Contact person: Goran Duic
- Specialty: tv-multimedia
Re: Potrebna shema za regulaciju struje
Napon jeste 24V ali impulsno (24Vpp), ali u pravu si, jeste disipacija jos manja tj. izracunata disipacija se deli sa korenom iz 2 ->alexa_pg je napisao:Predpostavljam da je u pitanju previd. Napon iza greca ne moze biti 24V jer nema elektrolita...
Pe=P/1.41=42W/1.41=29.7W pri sekundarnom naponu od 18V
hint:
Uprosceno, naizmenicni napon regularnim instrumentima (ne osciloskopom) se meri do priblizno 2/3 (0.707Vpp/2) poluperiode, otuda nakon punotalasnog ispravljaca (GRAETZ-ov spoj) i primenjivanja integralne funkcije (koja oslikava/determinise povrsinu obuhvacenu tim poluperiodama) dolazimo do jednacine da je 1.41Uac-Udi=Udc gde je Udi pad napona na ispravljackim diodama (0.7x2=1.4V), Uac naizmenicni napon i Udc jednosmerni...
Kod: Označi sve
http://en.wikipedia.org/wiki/Diode_bridgeRule #1 "Always stand for what you believe, even if it means standing alone."
Re: Potrebna shema za regulaciju struje
Pozdrav.misa je napisao:misa je napisao:Epa ovako,u neopterecenom stanju: napon na sekundaru je 26.8Vac, na grecu 25.5V, napon na kolektorima 25.4V, napon na bazi od Q1 je 15.1V, emitor 14.8V, na Q2 emitor 14.3V, kao i na izlazu. Za R5 stavio redno 2x680 oma.(Za 5A).
U opterecenom stanju: struja na izlazu 3.5A, na sekundaru 24.7 Vac, ne grecu 22.1V, na kolektorima 21.8V, Q1 baza 14.8V, emitor 13.9V, Q2 emitor 12.6V, uz to Q2 se momentalno usija (montiran je na metalno kuciste uredjaja), a takodje se i dosta greje LM723.
U drugom slucaju sa naponom sekundara 13.4Vac, neoptereceno, situacija je sledeca: napon na grecu 15.5V, na kolektorima 15.4V, Q1 baza 15V, emitor 14.6V, Q2 emitor 14.3V. U opterecenom stanju: struja na izlazu 2.5A, napon na sekundaru 12.4Vac, na grecu 11V, na kolektorima 10.7V, Q1 baza 10.5V, emitor 9.9V, Q2 emitor 10.8V, kao i napon na izlazu.
Q2 nakon minuta opterecenja se i dalje usijava.
Stavljao otpornik izmedju baze na Q2 i mase, situacija je slicna.
Sta raditi .
Da li imate neku pouzdaniju shemu, sa mosfet ili slicno.
-
- Slične teme
- Odgovori
- Pregledano
- Zadnji post
-
- 4 Odgovori
- 1825 Pregledano
-
Zadnji post napisao Kobac
17 Mar 2025, 14:14
-
-
Potrebna shema-iskljucivanje akumulatora kada je napunjen
napisao srdjannn » 15 Nov 2010, 09:48 » u Elektronika - 21 Odgovori
- 8466 Pregledano
-
Zadnji post napisao Majstor Duja
04 Jan 2011, 12:16
-
-
- 0 Odgovori
- 1389 Pregledano
-
Zadnji post napisao tanebosev
05 Sep 2009, 11:06
-
- 5 Odgovori
- 3297 Pregledano
-
Zadnji post napisao Krajnc Karlo
29 Jun 2010, 22:42
-
-
Shema promene smera obrtanja monofaznog kaveznog motora?
napisao dane » 23 Okt 2010, 20:39 » u Elektronika - 8 Odgovori
- 17340 Pregledano
-
Zadnji post napisao Majstor Duja
24 Okt 2010, 17:58
-
-
-
Izbor pogonskog motora - potrebna pomoc
napisao ArmyInfoForum.org » 24 svi 2008, 17:30 » u Elektronika - 27 Odgovori
- 4677 Pregledano
-
Zadnji post napisao fanzo
25 Jul 2009, 12:55
-
-
- 6 Odgovori
- 2184 Pregledano
-
Zadnji post napisao grifon
12 Mar 2009, 15:39
-
- 21 Odgovori
- 6896 Pregledano
-
Zadnji post napisao Milos fis
26 Jan 2017, 12:11


