PROIZVOĐAČ: VOX
MODEL: J2139
EKRAN: SAMSUNG A51QGU991X001
CHASSIS:(sigurni ste u oznaku šasije)
CHASSIS: Oznake na sasiji: EK35012806 E168066
SMPS (mreža): STRW6753 pozicija N901
MCU (procesor i pozicija): TDA12176H1/N2/3 (SMD procesor sa druge strane sasije)
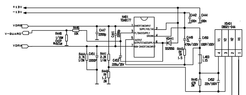
VERTIKALA (i pozicija): STV8172A pozicija N401
AUDIO: TDA2615 pozicija N202
FBT(vn trafo):
TUNER: QINGJIA AFT7/R001 32002150
***************************************
SIMPTOMI: Nema slike, ne radi vertikala
OPIS KVARA i PREDUZETE RADNJE: TV je vec bio kod mene na popravci sa istim simptomima. Tada sam zamenio kolo u vertikali i stavio isto kolo STV8172A i zamenio elektrolite u vertikali. TV je radio 4 dana i opet se vratio sa istim problemom. Kada sam otvorio TV bio je naduvan elektrolit C962 1000uf 25V (nalazi se kod konektora koji vodi do plocice ekrana, cokle) i bio je neispravan zastitni otpornik R954 u sekundaru mreze. Umesto tog kola za vertikalu sam stavio TDA8177 zamenio sve elektrolite osim elektrolita na B+ naponu, zamenio neispravan zastitni otpornik i proverio ostale zastitne otpornike. U vertikali i mrezi nema nista u kratkom spoju. Potrebna mi je sema da proverim napone a nisam napisao koja je sasija jer nisam siguran koja je sasija pa sam popisao sve oznake. Posle zamene svih delova slika je ovakva kao na ovoj slici :

naravno, slika je bez ove crvene fleke jer sam sliku skinuo sa neta ali je isti problem. Mislim da fali neki napon a semu nemam kako bih proverio sve napone pa mi je zato potrebna sema ako neko ima.