NAD2200-potrebna sema tafoa [RESENO]
Pravila foruma
Naslov teme treba da bude u formatu: PROIZVOĐAČ, MODEL, KRATAK OPIS KVARA
Nakon rešenog kvara zatvoriti temu >> >UPUTSTVO< u suprotnom ništa ne činiti.
RAZNA UPUTSTVA
Naslov teme treba da bude u formatu: PROIZVOĐAČ, MODEL, KRATAK OPIS KVARA
Nakon rešenog kvara zatvoriti temu >> >UPUTSTVO< u suprotnom ništa ne činiti.
RAZNA UPUTSTVA
NAD2200-potrebna sema tafoa [RESENO]
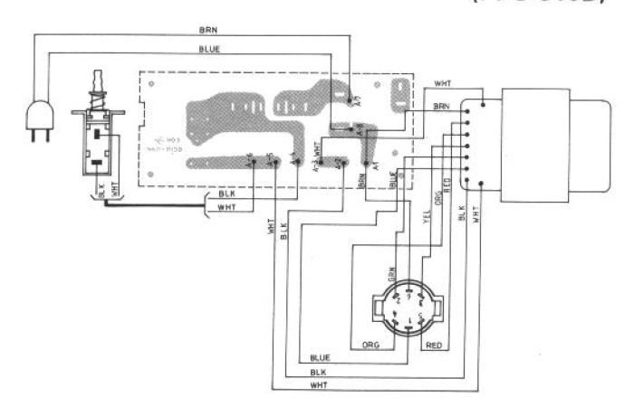
Iman problem sa tafom naime prekidac za 110/220v je polpmljen i neznam koje zice treba kratkospojiti za 220 v uz semu bi resio problem unapred hvala.
Zadnja izmena: slavko.e, dana 26 Sep 2008, 13:38, ukupno menjano 2 puta.
- Stolle
- Preminuo
- Postovi: 19098
- Pridružen: 12 Avg 2006, 23:35
- Location: Srbija
- Specialty: tv-multimedia
- Lokacija: Dimitrovgrad
Re: NAD2200-potrebna sema tafoa
Ne treba ti tu šema,nađi gde je najveći otpor i to je to.
Ili,treba da imaš dva namotaja sa istim otporom i to veže na red.
Ili,treba da imaš dva namotaja sa istim otporom i to veže na red.
"29 poslednjih dana u mesecu je najteže"
Re: NAD2200-potrebna sema tafoa
nemoze tako ima opciju 110/120/220/240 .iz tafoa izlaze 7 zica , mislim da neki namotaji idu paralelno. povezaci na sekundaru 100v i onda cu izmeriti u primaru napone
Re: NAD2200-potrebna sema tafoa
Vidi da li je slicno ovim semama
http://img385.imageshack.us/my.php?image=e2002pw2.jpg
http://img456.imageshack.us/my.php?image=w10003bn7.jpg
http://img385.imageshack.us/my.php?image=e2002pw2.jpg
http://img456.imageshack.us/my.php?image=w10003bn7.jpg
Sto vise ucim sve vise vidim koliko neznam :plaz:
- milan
- Preminuo
- Postovi: 4426
- Pridružen: 19 Avg 2006, 22:38
- Location: Novi Sad
- Specialty: tv-multimedia
Re: NAD2200-potrebna sema tafoa
Povadi osigurace i otkaci one dve bez osiguraca pa onda kaci napon.Imam semu samo za 120vslavko.e je napisao:nemoze tako ima opciju 110/120/220/240 .iz tafoa izlaze 7 zica , mislim da neki namotaji idu paralelno. povezaci na sekundaru 100v i onda cu izmeriti u primaru napone
Re: NAD2200-potrebna sema tafoa(RESENO)
RESENO Resio sam ga sa drugim rafom sa 40v na sekundaru i onda sam dobio nakone na primaru , kako radi brrrr probao sam ga na kutijama EV S15-3 lele pomera bubrege. hvala na saradnji poz .
-
- Slične teme
- Odgovori
- Pregledano
- Zadnji post
-
-
PIONEER A-616 potrebna sema(RESENO)
napisao slavko.e » 25 Jan 2008, 16:02 » u Servisiranje AUDIO Tehnike - 2 Odgovori
- 1431 Pregledano
-
Zadnji post napisao slavko.e
26 Jan 2008, 18:29
-
-
-
PHILIPS FW-C280/22 potrebna šema (RESENO)
napisao kirka » 19 Jan 2009, 15:43 » u Servisiranje AUDIO Tehnike - 13 Odgovori
- 2147 Pregledano
-
Zadnji post napisao milan
25 Jan 2009, 18:24
-
-
-
potrebna sema za poj.marantz pm310-reseno
napisao cceda » 30 Jan 2009, 17:57 » u Servisiranje AUDIO Tehnike - 2 Odgovori
- 1168 Pregledano
-
Zadnji post napisao cceda
30 Jan 2009, 22:15
-
-
-
Pioneer GM3000 potrebna sema (RESENO)
napisao vlatkocopa » 14 Mar 2011, 21:29 » u Servisiranje AUDIO Tehnike - 7 Odgovori
- 1902 Pregledano
-
Zadnji post napisao vlatkocopa
15 svi 2012, 13:28
-
-
-
Telefunken HA850 pojacalo potrebna sema(RESENO)
napisao vlatkocopa » 18 Apr 2011, 21:18 » u Servisiranje AUDIO Tehnike - 9 Odgovori
- 2028 Pregledano
-
Zadnji post napisao vlatkocopa
14 Jun 2011, 12:08
-
-
-
Peavey T-MAX Potrebna sema *RESENO*
napisao stojkePN » 12 Okt 2012, 18:28 » u Servisiranje AUDIO Tehnike - 15 Odgovori
- 2825 Pregledano
-
Zadnji post napisao stojkePN
06 Nov 2012, 02:32
-
-
-
Potrebna sema za TELEFUNKEN CR8000 RESENO
napisao faca74 » 20 Apr 2013, 16:14 » u Servisiranje AUDIO Tehnike - 1 Odgovori
- 757 Pregledano
-
Zadnji post napisao faca74
23 Apr 2013, 14:07
-
-
-
QUADRO MCD707 Potrebna sema (rešeno)
napisao Japanac » 19 Jun 2015, 16:52 » u Servisiranje AUDIO Tehnike - 2 Odgovori
- 2679 Pregledano
-
Zadnji post napisao Japanac
01 Jul 2015, 22:16
-


