prob.no 916 096 478 0 1
elc:916096478(01)
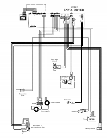
Problem na ovoj masini mi je sledeci .Masinu kada pustim u rad nece da mi pokrene bubanj.Zamenio sam kondenzatore na motoru ali to mi nije resilo problem te sam ispitao instalaciju od ploce do motora i utvrdio da je ona ok ali kad upalim masinu na ploci mi se ne pojavljuje 220 na izlazu za motor.Zamenio sam relej od 12v i dobijo napon ali motor nece i dalje da se pokrene,tj krene u nekom trenutku da radi pa okrene par krugova zatrokira pa zastane i opet tako jos neki put i kad stane nemrda. merio sam na motor mi dolazi naponm i otpor na motoru je ok. sutra cu probati da spojim motor direktno da vidim dali radi,ako neko zna da mi kaze kako ga vezujem to bi mo pomoglo .
Na masini sam uradio test mod i dobio gresku e54,e51, e32 sto sam i procitao u servis manual ali nemogu da skapiram gde je rupa.
PROSVETLITE ME..............



