Gorenje WA543 potrebna je sema
Urednici: goranfri,nike,sim,Honorarac
Pravila foruma
BT-expert info - BTexpert forumi
U naslov teme prvo pisati ime proizvođača, zatim oznake modela bez crtica i razmaka i kratak opis kvara. U post obavezno upisati ID ili EAN oznake sa poleđine aparata u suprotnom tema će biti obrisana.
Praktikujemo da na kraju opišemo kako smo rešili problem. Zatim zatvorimo temu >UPUTSTVO<
PRILIKOM POSTAVLJANJA PITANJA U VEZI ELEKTRONSKOG MODULA OBAVEZNO POPIŠITE SVE OZNAKE sa ploče i sa nalepnica, dobro bi došla i po koja fotografija.
BT-expert info - BTexpert forumi
U naslov teme prvo pisati ime proizvođača, zatim oznake modela bez crtica i razmaka i kratak opis kvara. U post obavezno upisati ID ili EAN oznake sa poleđine aparata u suprotnom tema će biti obrisana.
Praktikujemo da na kraju opišemo kako smo rešili problem. Zatim zatvorimo temu >UPUTSTVO<
PRILIKOM POSTAVLJANJA PITANJA U VEZI ELEKTRONSKOG MODULA OBAVEZNO POPIŠITE SVE OZNAKE sa ploče i sa nalepnica, dobro bi došla i po koja fotografija.
Gorenje WA543 potrebna je sema
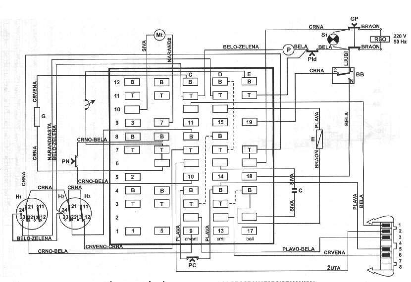
molim sve kolege ako imaju semu za ovaj tip na masina da mi pomognat tip na programator je 2005/6561M unapred hvala 
-
- Slične teme
- Odgovori
- Pregledano
- Zadnji post
-
-
Gorenje wa543 prsten od mesinga na osovini ? - REŠENO
napisao velimir1981 » 28 Nov 2014, 21:53 » u VEŠ MAŠINE - 4 Odgovori
- 1253 Pregledano
-
Zadnji post napisao velimir1981
29 Nov 2014, 16:18
-
-
- 5 Odgovori
- 2779 Pregledano
-
Zadnji post napisao junuzovic
04 Dec 2016, 18:52
-
-
Potrebna šema za Gorenje PS 663 BIO - programator oznake PG1 ili PG 0109
napisao Vaskez NS » 25 Jul 2024, 11:49 » u VEŠ MAŠINE - 6 Odgovori
- 1595 Pregledano
-
Zadnji post napisao jaro
27 Jul 2024, 12:51
-
-
-
Gorenje WA1541 modul AKO546695 Gorenje 634445 - RIJEŠENO
napisao Citizen » 06 Mar 2014, 19:43 » u VEŠ MAŠINE - 2 Odgovori
- 2334 Pregledano
-
Zadnji post napisao Citizen
06 Mar 2014, 21:54
-
-
- 10 Odgovori
- 4481 Pregledano
-
Zadnji post napisao sim
03 Apr 2018, 23:01
-
- 2 Odgovori
- 2699 Pregledano
-
Zadnji post napisao ljuben
17 Apr 2009, 19:45
-
- 1 Odgovori
- 2081 Pregledano
-
Zadnji post napisao milan
29 Apr 2012, 21:15
-
-
Gorenje WA63080 Šema upravljačkog modula PG3 REŠENO
napisao ekoproba@gmail.com » 24 Feb 2014, 13:16 » u VEŠ MAŠINE - 8 Odgovori
- 4825 Pregledano
-
Zadnji post napisao sim
17 Nov 2021, 01:12
-

