Navedena masina je elektroska sa sledecim oznakama:PNC914512716
Model P6348639
Priv.No.8381
Prod.No.281415-0
Serien No.05100037
Elektronska ploca PROCOND ELEKTRONICA
Model;451510051
12439381/5
SW Ver.V2C01250 50/00
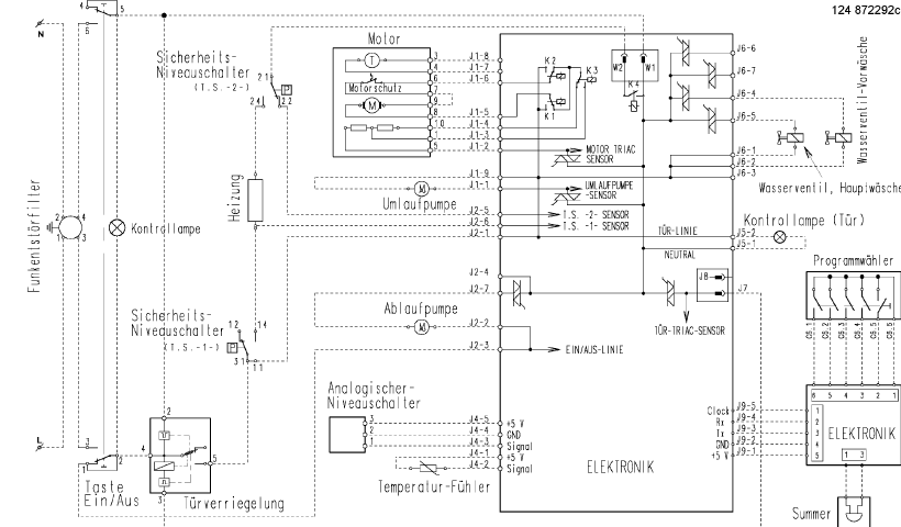
Naime radi se o sledecem problemu.Kada se pusti da radi ona navodno primi sve komande i kada se startuje pocne radit ,odradi predpranje,zatim radi na program pranja uz normalno grejanje i onda uzima vodu za rashladjivanje poradi malo i onda je izbaci vodu istane.Na displeju ono preostalo vreme do kraja programa ponisti i ponovo sama vrati pocetrno vreme za ceo program pranja.Provereno;motor komplet,vodna pumpa,recirkulaciona pumpa,hidrostati svi grejac,NTC senzor,ventili mikro brava ,vizuelno el.ploca bez vedljivih ostecenja. molim za savet.
PRIVILEG dinamic 6740 Problem u radu RESENO
Urednici: goranfri,nike,sim,Honorarac
Pravila foruma
BT-expert info - BTexpert forumi
U naslov teme prvo pisati ime proizvođača, zatim oznake modela bez crtica i razmaka i kratak opis kvara. U post obavezno upisati ID ili EAN oznake sa poleđine aparata u suprotnom tema će biti obrisana.
Praktikujemo da na kraju opišemo kako smo rešili problem. Zatim zatvorimo temu >UPUTSTVO<
PRILIKOM POSTAVLJANJA PITANJA U VEZI ELEKTRONSKOG MODULA OBAVEZNO POPIŠITE SVE OZNAKE sa ploče i sa nalepnica, dobro bi došla i po koja fotografija.
BT-expert info - BTexpert forumi
U naslov teme prvo pisati ime proizvođača, zatim oznake modela bez crtica i razmaka i kratak opis kvara. U post obavezno upisati ID ili EAN oznake sa poleđine aparata u suprotnom tema će biti obrisana.
Praktikujemo da na kraju opišemo kako smo rešili problem. Zatim zatvorimo temu >UPUTSTVO<
PRILIKOM POSTAVLJANJA PITANJA U VEZI ELEKTRONSKOG MODULA OBAVEZNO POPIŠITE SVE OZNAKE sa ploče i sa nalepnica, dobro bi došla i po koja fotografija.
PRIVILEG dinamic 6740 Problem u radu RESENO
Zadnja izmena: Hazbo, dana 01 Mar 2013, 20:12, ukupno menjano 1 put.
-
c00l4nt
- _

- Postovi: 53
- Pridružen: 19 Nov 2012, 19:20
- Location: Podgorica
- Warranty service: PHILIPS, LG, PIONEER
- Contact person: Boris
- Specialty: tv-multimedia
- Lokacija: Podgorica
Re: PRIVILEG dinamic 6740 Problem u radu
Senzor zaprljanosti vode ako ga ima...?
Rad je stvorio čovjeka, a nerad gospodina...
Re: PRIVILEG dinamic 6740 Problem u radu
Getaljno sam analizirao i masina nema senzor zamucenosti vode.Pronasao sam neke seme od slicnih modela i pokusao sam daje resetujem prema tim instrukcijama ali masina nereagira.Pozicioner je sa 24 polozaja i 0 program (stop)Na samom selektoru ima za nezno pranje na 30 i 4o steoeni i kada se stavi na taj polozaj nece na prikaze potrebno vreme pranja,pa pretpostavljam da nije problem u samom sekektoru.
- GTI
- bela tehnika

- Postovi: 567
- Pridružen: 14 Jan 2009, 22:53
- Location: Subotica
- Warranty service: LG, Samsung, Vivax, Galanz, Venting, Crypton
- Specialty: whitegoods
- Lokacija: Subotica
Re: PRIVILEG dinamic 6740 Problem u radu
Moras da udjes u servisni mod,iscitas gresku i obrises je.Bas sad imam u servisu jedan Zanussi sa EWM 2000.Bila blokirana cirkulaciona pumpa,to smo resili,ali nije htela da odradi program do kraja dok nismo obrisali gresku.Inace nije prijavljivala nikakvu gresku u toku rada vec nekad odradi pola programa,a nekad odmah pocne da odbrojava vreme ubrzano i zavrsi program.Greska je bila vidljiva jedino iz servisnog menija (E85).
Majstore,pošto je to i.............koliko će to da košta?!
Re: PRIVILEG dinamic 6740 Problem u radu RESENO
Sobzirom da sam zapoceo problem resavat malo sam rizikovao na vremenu i na deloima ali smo ipak resili problem tako sto smo zamenili obe pumpe sa novim idobro ocisili protocne kanale za dovod,odvod irecirkulaciju pa sada radi besprekorno.Hvala kolegama na pomoci.pozdrav.
-
- Slične teme
- Odgovori
- Pregledano
- Zadnji post
-
-
Privileg Basic111 P6297343 problem sa programatorom
napisao ROAMER » 29 Jun 2016, 15:23 » u VEŠ MAŠINE - 14 Odgovori
- 4443 Pregledano
-
Zadnji post napisao rotor
07 Avg 2016, 23:15
-
-
-
Ves masina PRIVILEG 4520 -Problem remenica bubnja
napisao shikithe » 21 Feb 2019, 18:47 » u VEŠ MAŠINE - 9 Odgovori
- 2830 Pregledano
-
Zadnji post napisao blast beat
24 Feb 2019, 12:26
-
-
- 11 Odgovori
- 3844 Pregledano
-
Zadnji post napisao Kobac
12 Sep 2008, 09:10
-
- 7 Odgovori
- 1701 Pregledano
-
Zadnji post napisao IvanBG
07 svi 2009, 15:34
-
- 11 Odgovori
- 2492 Pregledano
-
Zadnji post napisao IvanBG
10 Apr 2010, 15:07
-
- 2 Odgovori
- 1133 Pregledano
-
Zadnji post napisao Željko021
17 Jun 2013, 11:46
-
- 6 Odgovori
- 3268 Pregledano
-
Zadnji post napisao elektrozr
16 Apr 2015, 21:57
-
- 6 Odgovori
- 3462 Pregledano
-
Zadnji post napisao Bartone
25 Jun 2017, 14:23
